TBB型框架式無功補償裝置

HZS-BKTBB型高壓戶內(外)框架式無功補償裝置主要用于10kV、35kV的電力系統進行容性無功補償,用以調整、平衡電網電壓,提高功率因數,降低線路損耗,提高電能質量,充分發揮發電、供電設備的生產效率。
HZS-BKTBB型高壓戶內框架式無功補償裝置用于戶外,主要包括:隔離接地開關、高壓并聯電容器、空芯電抗器、電容器專用熔斷器、放電裝置(專用放電線圈或電壓互感器)、無間隙氧化物避雷器、帶電顯示裝置、繼電保護裝置、連接導線、支柱絕緣子、框架等組成。

一:結構特點
1:可安裝在戶內、戶外,采用框架式結構,固定投切。
2:直接在變電所即可操作電容柜投切。
3:戶內框架式電容器成套:由串聯電抗器,進線架和電容器架構成,空心電抗一般為三相疊裝或三相平放。進線架內包括高壓隔離開關,放電線圈及避雷器,電容器架一般為二層一排布置,容量特別大可采用二排二層布置,進線架與電容構架并列,高度深度一致,電容構架門可以是網欄門也可以是帶觀察窗的鋼門。電抗器須用網欄圍住。
4:戶外框架式:由GW4-12D高壓隔離開關進線,開關安裝在平臺上。隔離開關后是電抗器,一般為三相疊裝,容量很大時可分相安裝,相應電容也是分相安裝。電容器單臺容量為50~500kvar時電容框架為單排或雙排三層布置,避雷器,放電線圈安裝在構架上;200kvar及以上電容一般用單排或雙排二層布置;當容量特別大時,電容可分相布置,每相為二排一層布置,避雷器、放電線圈置于框架頂部。整套裝置四周用不低于2米的網欄門圍住,網欄門至少應有一扇活門以利于巡視和檢修。
5:35kv裝置均為戶外框架式,電容、電抗均為分相布置。電容構架由35kv高壓絕緣子支撐與地絕緣。電容為二排一層布置。避雷器安裝在電抗器附近,放電線圈在構架靠中性點處安裝。35kv電源引至GW4-35D隔離開關上端,開關安裝在平臺上。整套裝置四周用不低于2米的網欄門圍住,網欄門至少應有一扇活門以利于巡視和檢修。
二:性能特點
1:該裝置允許在工頻1.1倍額定電壓下長期運行。
2:該裝置允許在由于過電壓和高次諧波造成的1.3倍額定電流的穩態過電流下連續運行。
3:該裝置可以將電容器投入運行瞬間產生的涌流限制在電容器組額定電流的20倍以下。
4:根據配電系統情況,可配置不同的電抗率的電抗器來抑制諧波和合閘涌流。
5:采用先進工藝和全膜介質的高壓電力電容器,具有可壽命長、損耗小、運行溫升低等特點,并且還具有放電起始電壓高和密封性能好等特點。
6:根據接線方式的不同,電容器組設有開口三角不平衡電壓、中性點不平衡電流等繼電保護。
7:電容器實測總容量與各電容器額定值總和之差不超過+10%--0,各相電容偏差不超過5%。
一:工作環境條件
a.室外環境空氣溫度:-35℃~+45℃
b.環境空氣相對濕度:40℃時為20%~90%;
c.大氣壓力:海拔2000米及以下。
二:周圍環境要求
a.不允許有較強的振動與沖擊;
b.不允許有腐蝕和破壞絕緣的氣體、導電介質、含有危險的介質存在,不允許有嚴重的霉菌存在。
1:補償效果:補償后功率因數可以達到0.95。
2:采用先進工藝和全膜介質的高壓電力電容器,具有可靠性高、壽命長、損耗小、運行溫升低等特點,并且還 具有放電起始電壓高和密封性能好等突出特點。
3:結構設計合理,熱、動穩定性好。配有高壓帶電顯示器和電磁鎖、觀察窗、具有強制閉鎖功能。
4:裝置能在1.1倍額定電壓的穩態過電壓下長期運行。
5:裝置能在方均根值不超過1.3倍電容器組額定電流的過電流下連續運行。
6:根據系統及用戶的需要,裝置可采用就地控制或主控制室,集中控制,或自動控制等方式。
7:整組電容器組實測總容量與各電容器額定值總和之差不超過+10%-0,各相電容偏差不超過5%。
訂貨須知:
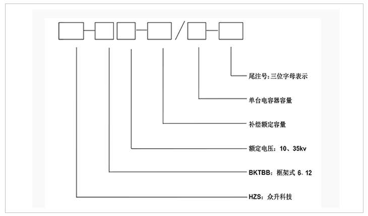
a)上圖補償容量、補償路數、電壓等級、電抗率均可根據客戶需求修改。
b ) 表中容量只列出10008kvar,超出補償容量和補償路數可根據客戶需求定制。
c ) 以上列出10kv系統,35kv系統訂貨時需另行通知技術。
安裝方式:裝置戶內、戶外安裝都適用。
-
用料講究 品質保證
與國內外知名品牌供應商形成戰略合作,成熟,穩定的原材料供應渠道,性能穩定,質量有保障。
封閉設計 安全可靠
封閉式母排結構設計,模塊化組裝,安全整潔,徹底擺脫帶電體裸露、結構散亂、線束纏繞等一系列安全隱患。
-
-
熔絲保護 響應快速
創造性采用熔斷器代替傳統微型斷路器,6KA(Icu)→100KA(Icu)改變的不是一個數字,而是一種安全觀念!
精確投切 無涌流
精確的過零點投切技術,降低電網傳輸損耗,抑制電壓波動,解決電容器鼓肚、電抗器發熱、熔絲斷路的困擾
研發實力
擁有專業的研發技術團隊,專注于無功補償領域的研究,不斷創新
生產實力
5000平方米生產車間,從國外引進 生產設備,滿足任何行業的需求
質量檢測
具備完善的檢測實驗設備,配備專業化質檢人員,質量有保障
貼心服務
安排人員定期巡檢,上門檢修等服務,24h全天候售后服務體系
合肥眾升科技有限公司于2001年8月成立,坐落于安徽省合肥市肥東縣經濟開發區,致力于無功補償領域的研發、設計和生產,是一家擁有自主知識產權的電氣企業。公司先后獲得了中國質量認證中心的ccc認證、ISO9001質量體系認證、國家電器產品質量監督檢驗中心型式試驗的認可。
|
熱線電話:400-176-0551 公司傳真:0551-65372899 客服QQ:2726472126 郵箱:2726472126@qq.com 地址:安徽省肥東縣經濟開發區柳孜路 |
采購:TBB型框架式無功補償裝置
- *聯系人:
- *手機:
- 公司名稱:
- 郵箱:
- *采購意向:
-
*驗證碼:
跟此產品相關的產品 / Related Products
聯系眾升
服務熱線:400-176-0551- 手機:400-176-0551
- 傳真:0551-65372899
- 客服QQ:2726472126
- 郵箱:2726472126@qq.com
- 地址:安徽省肥東縣經濟開發區柳孜路




合肥眾升科技有限公司

